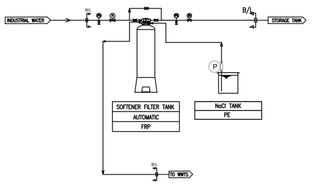
Softener unit
softener unit is a device that has a function to remove the hardness of water (e.g., Ca ions and Mg ions) and replace the sodium ions by the action of the ion exchange resin. Ca ions and Mg ions can be make a scale to the equipment that depends on the condition of the water.
![]() | ![]() |
Installation Cases
- Pre-Treatment for RO Water System (Example: Softener=> RO => DI)
- Surface Treatment Exp. Plating, Acid Line, Etc
- Make Up Water for Cooling water System, Exp. Cooling tower and Chiller
- Make Up Water for Boiller & Heat Exchanger
- Dilution water for cutting oil.
![]() | ![]() |
|---|---|
![]() | |









